山东ld体育网址-ld体育欢迎你有限公司
联系人:李经理
联系电话:13276363035
QQ:867220900
公司地址:山东省潍坊市高新区光电路155号光电产业加速器(一期)
PRODUCT
联系人:李经理
联系电话:13276363035
QQ:867220900
公司地址:山东省潍坊市高新区光电路155号光电产业加速器(一期)
产品型号:6422-4002
产品品牌:云境天合
更新时间:2026-04-29
一、光时域反射计产品综述
6422光时域反射计具备单模1310nm、1550nm、1490nm、1625nm、1650nm,多模850nm、1300nm和定制特殊波长的测试能力,可提供单波长、多波长、在线测试等多种模块,最大动态范围46dB,可用于干线远距离多分支通信网络测试;最小事件盲区0.8m,近端的连接情况可清晰分辨;最高2.5cm采样分辨率,能够准确定位事件点。另外提供了稳定光源、光功率计、可视红光源、光纤端面检查仪、WiFi模块等多种便捷的功能选件。
二、光时域反射计主要特点
最大46dB动态范围,256k数据采样点;
PON网络在线测试功能;
单多模一体测试功能;
通信光自动监测功能;
支持Bellcore GR196及SR-4731文件格式。
1.快速自动测试
6422的自动测试功能使得用户无需了解更多的有关该仪器操作的细节,测试步骤变得非常简单,只需要将光纤接入产品对应OTDR端口、点击【测试】按钮即可,仪器会自动设置相应的测试条件并给出最终测试结果,包括测试曲线和事件列表等。
2.特有的PON网络测试功能
6422是光纤接入网及FTTx的测试仪器,内置有PON网络测试功能,能够透过多达1:128的光分路器,可以实现对PON网络各分支的测试。
3.自动来光监测及告警功能
当OTDR测试光纤链路时,如果光纤中有通信光信号,会造成测试结果不准确,甚至会对仪器内部的探测器造成不可恢复的损坏。6422具有对被测光纤中的通信光信号自动监测功能,被测光纤只要接入到6422的光接口中,测试阶段自动感应并监测光纤中是否有通信光信号,一旦监测到有光信号,将及时提示告警信息,为仪器提供及时的保护。
4.光纤链路事件智能图示显示功能
选择分析模式切换按钮,可对当前的轨迹曲线进行图形化分析,并显示图形化分析界面。
5.光纤端面检查功能
仪器选配了端面检测功能,点击【端面检测】按钮,将进入到端面检测操作界面。
三、光时域反射计典型应用


四、光时域反射计技术规范
最大动态范围 | 详见“6422 OTDR各标准模块技术规范” |
测距准确度 | ±(0.75+距离×0.0025%+取样间隔)m,不计折射率误差 |
测距分辨率 | 0.025、0.05、0.1、0.2、0.5、1、2、4、8、16、32m |
测试量程 | 0.4、0.8、1.6、3.2、6.4、16、32、64、128、256、512km(单模); 0.4、0.8、1.6、3.2、6.4、16、32km(850nm多模) |
测试脉宽 | 3、5、10、30、80、160、320、640、1280、5120、10240、20480ns(单模); 3、5、10、30、80、160、320、640、1280ns(850nm多模) |
最大采样点数 | 256k |
线性度 | 0.03dB/dB |
损耗分辨率 | 0.001dB |
折射率设置范围 | 1.00000~1.99999(步长0.00001) |
距离单位 | 千米、米、千英尺、英尺 |
显示 | 800×480、7英寸TFT彩色LCD(标配电容触摸屏) |
光输出接口 | FC/UPC(标配,可选配LC/UPC、SC/UPC、ST/UPC、FC/APC) |
界面语言 | 可选简体中文、英文 (可支持其它语言定制需求) |
外部接口 | USB、Micro-USB、10M/100M以太网、Micro SD |
电源 | AC/DC适配器:AC100V~240V、50/60Hz、1.5A 直流:15V±2V(2A) 内部锂电池:10.8V,电池工作时间:8小时 |
最大功耗 | 10W(非充电) |
外型尺寸 | 宽×高×深≤252mm×180mm×55mm |
重 量 | ≤1.8kg |
环境适应性 | 工作温度:-10℃~+50℃(电池充电:5℃~40℃) 存储温度:-40℃~+70℃(电池:-20℃~60℃) 相对湿度:5%~95%,无结露 |
VFL(选件)
工作波长:650nm±20nm
输出功率:2mW(典型)
工作模式:CW、1Hz、2Hz
l光功率计(选件)
波长范围:850nm~1650nm
功率范围:-60dBm~+3dBm(或-40dBm~+26dBm)
不确定度:±5%(-25dBm、CW)
l稳定光源(选件)
工作波长:与OTDR工作波长相同
输出功率:≥-5dBm
工作模式:CW、270Hz、1kHz、2kHz
lWiFi模块(选件)
通过WiFi模块,完成手机客户端与OTDR的互联,完成手机对OTDR进行远程控制并接收OTDR回传的测试结果。
l光纤端面检查仪(选件)
l6422 OTDR各标准模块技术规范
1.单波长模块
模块号 | 工作波长 | 波长 | 动态范围1(dB) | 事件盲区2(m) | 衰减盲区3(m) |
6422-1105 | 单模1625nm (内置滤波器) | 单 波 长 | 36 | 1.5 | 4.5 |
6422-1106 | 单模1650nm (内置滤波器) | 36 | |||
6422-1201 | 多模850nm | 24 | 1.5 | 8 | |
6422-1202 | 多模1300nm | 36 |
2.双波长模块
模块号 | 工作波长 | 波长 | 动态范围1(dB) | 事件盲区2(m) | 衰减盲区3(m) |
6422-2101 | 单模1310/1550nm | 双 波 长 | 37/35 | 1.5 | 8 |
6422-2102 | 单模1310/1550nm | 42/40 | 0.8 | 4.5 | |
6422-2103 | 单模1310/1550nm | 45/ 42 | |||
6422-2105 | 单模1550/1625nm (内置滤波器) | 36/36 | 1.5 | 8 | |
6422-2107 | 单模1550 /1650nm (内置滤波器) | 36/36 | |||
6422-2109 | 单模1310/1550nm | 46/46 | 0.8 | 4.5 | |
6422-2108 | 单模1310/1550nm | 30/28 | 1.5 | 8 | |
6422-2201 | 多模850nm/1300nm | 26/34 | 1.5 | 8 |
3.三波长模块
模块号 | 工作波长 | 波长 | 动态范围1(dB) | 事件盲区2(m) | 衰减盲区3(m) |
6422-3101 | 单模1310/1490/1550nm | 三 波 长 | 37/35/35 | 1.5 | 8 |
6422-3102 | 单模1310/1550/1625nm (内置滤波器,双光口) | 37/35/35 | |||
6422-3103 | 单模1310/1550/1625nm (内置滤波器,单光口) | 42/40/40 | 0.8 | 4.5 | |
6422-3104 | 单模1310/1550/1650nm (内置滤波器,单光口) | 42/40/40 | |||
6422-3105 | 单模1310/1550/1650nm (内置滤波器,双光口) | 37/35/35 | 1.5 | 8 | |
6422-3106 | 单模1310/1550/1625nm (内置滤波器,单光口) | 30/28/28 |
4.四波长模块
模块号 | 工作波长 | 波长 | 动态范围1(dB) | 事件盲区2(m) | 衰减盲区3(m) |
6422-4101 | 1310/1490/1550/1625nm (内置滤波器,双光口) | 四 波 长 | 37/35/35/35 | 1.5 | 4.5 |
6422-4105 | 1310/1490/1550/1650nm (内置滤波器,双光口) | 37/35/35/35 | |||
6422-4001 | 单模1310/1550nm 多模850/1300nm | 37/35/26/34 | 1.5 | 8 | |
6422-4002 | 单模1310/1550nm 多模850/1300nm | 30/28/24/28 |
注:
1.环境温度23℃±5℃,最大测试脉冲宽度,平均时间大于180s,SNR=1;
2.量程≤1.6km、脉宽3ns,光纤端面反射损耗≥40dB,典型值;
3.量程≤1.6km、脉宽5ns或更小脉冲,光纤端面反射损耗≥50dB,典型值。
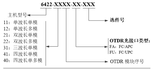
五、光时域反射计订货信息
主机:6422光时域反射计
标配:
序号 | 名称 | 说明 |
1 | 6422光时域反射计主机 | 内含锂电池 |
2 | 电源线组件 | 输入电压100-240Vac,50Hz-60Hz,2.0A 输出电压15V,输出电流≥3A |
3 | 用户手册 | - |
4 | 产品合格证 | - |
5 | 专用软包 | - |
可选附件:
选件编号 | 名称 | 型号/参数 |
6422-001 | U盘 | 存储容量≥4GB |
6422-002 | SD卡 | 存储容量≥8GB |
6422-003 | USB数据线 | 长度≥0.5m |
6422-004 | 备用电池包 | 6422专用电池包 |
6422-005 | LC适配器 | - |
6422-006 | SC适配器 | - |
6422-007 | ST适配器 | - |
6422-008 | VFL(红光源) | 波长:650nm±20nm,输出功率≥2mW |
6422-009 | OPM(光功率计) | 波长范围:850nm~1650nm,功率范围:-60dBm~+3dBm |
6422-010 | LS(光源) | 输出波长与OTDR模块相同,输出功率≥-5dBm |
6422-011 | 专用工程塑料箱 | |
6422-012 | 光纤端面检测仪 | 放大倍数≥200,USB接口 |
6422-013 | WiFi模块 |
选购信息:

注:主机与OTDR模块可分别单选,支持一个主机配多个OTDR模块。
注:由于设计改进的需要,上述内容如有改变,恕不另行通知
本文网址:https://www.ytqxz.com/gyfs/1180.html